Loading...
電気・情報・通信・制御ソリューション防爆形スイッチングハブ EXNT-34S
危険場所でのスイッチングハブ、LANケーブル延長、光メディアコンバータとしてお使いいただけます。
型式検定合格番号/第TC18692号
対応危険場所 | Zone1,Zone2 |
---|---|
防爆構造の種類 | 耐圧防爆構造 |
ExdⅡBT5 |
特長
- ■産業用スイッチングハブと光メディアコンバータ
防爆形スイッチングハブ EXNT-34Sは危険場所で利用可能な高機能6ポート・マネージド・イーサネットスイッチと光メディアコンバータです。 イーサネットポートの2ポートはマルチモード1000BASE-LX光ファイバーに変更可能ですので、工場内のノイズ環境にも適用可能で、安全場所から最大2,000m配線可能です。 - ■PoE給電対応
内蔵イーサネット・スイッチのポート1から4はPoEをサポートするので、IEEE 802.3af準拠の受電機器に電力を供給できます。
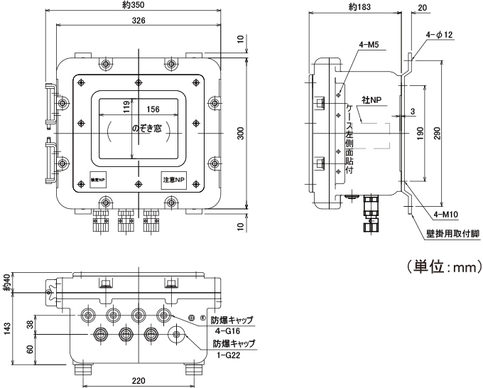
外形寸法

仕様
一般仕様(EXNT-34S)
入力電圧 | AC100V(50/60Hz) |
定格電流 | 0.5A(突入電流30A以下) |
電源配線 | 防爆容器内端子台配線 |
動作温度 | 0 to 40℃、20 to 90% RH(結露なきこと) |
保護構造 | IP64 |
規格 | IEEE802.3、802.3u、802.3z、802.3ab、802.3af/at 他 |
外形寸法(WxHxD) | W326xH300xD183mm(突起部、附属品含まず)、外形寸法図参照 |
材質 | アルミニウム合金 |
質量 | 約16kg |
防爆性能
防爆構造 | 耐圧防爆構造 ExdⅡBT5 |
適用箇所 | ゾーン1、ゾーン2 |
検定合格番号 | 第TC18692号 |
構成
型式 | EXNT-34S | 光ファイバー | ― |
UTP/STP(非PoE) | 10/100/1000BASE-T(X) 2ポート | ||
UTP/STP(PoE)* | 10/100BASE-T(X) 4ポート | ||
EXNT-34S-M-LC | 光ファイバー | 1000BASE SFP 1ポート LCコネクタ | |
UTP/STP(非PoE) | 10/100/1000BASE-T(X) 1ポート | ||
UTP/STP(PoE)* | 10/100BASE-T(X) 4ポート | ||
EXNT-34S-MM-LC | 光ファイバー | 1000BASE SFP 2ポート LCコネクタ | |
UTP/STP(非PoE) | ― | ||
UTP/STP(PoE)* | 10/100BASE-T(X) 4ポート |
*PoE給電可能な電力は4ポート合計 30Wまで
インターフェイス
10/100/1000BASE-T(X) (UTP/STPケーブル) |
RJ45ポート:10/100/1000BASE-T(X) 自動ネゴシエーション速度、全/半二重モード・付属防爆 ケーブルグランド経由引き込み後RJ45コネクタ取り付け |
1000BASE-LX (光ファイバーケーブル) | マルチモード光ファイバー ※ユニット交換で100BASE-FXにも対応可能 ※シングルモード光ファイバーにも対応可能 お問い合わせください。 LCコネクタ 付属防爆ケーブルグランド経由引き込みのため、充実型円形外皮に限る |
- 関連製品
-
- EXAP-200S
危険場所内の無線化を実現します。
- EXAP-200S